MRGLR系列隔離開關熔斷器組(以下簡稱開關),適用于交流50Hz、額定電壓至660V、額定電流到630A的工企業配電網中;廣泛用于具有高短路電流的配電電路和電動機電路中,用作手動不頻繁接通與分斷電路或電氣隔離之用;可帶負荷操作,并作電路短路保護之用。
開關造型美觀、新穎簡潔,并符合IEC60947-3、GB14048.3標準

開關采用玻璃纖維增強不飽和聚脂模塑料及手動操作手柄,具有很高的介電性能、防護能力及可靠的操作安全性。
開關采用彈簧蓄能、瞬時釋放的加速關合機構及同時接通與分斷并聯多斷點的觸頭結構,極大的提高了產品的電氣性能與機械性能。
開關160A、250A、400A采用模塊式設計,630A采用整體式結構,可確保帶負載操作及通斷可靠的過電流與短路安全保護。
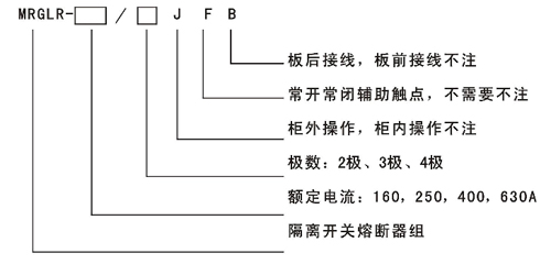
開關有2極、3極、4極(3極+可通斷中性極)之分。
手柄可直接裝在開關上操作(簡稱柜內操作),也可通過加長軸在配電柜門外操作(簡稱柜外操作)。
可根據需要提供常開常閉輔助觸點及板后接線方式。
產品型號 | MRGLR-16( | MRGLR-250 | MRGLR-400 | MRGLR-630 |
額定絕緣電壓Ui | 660V | 660V | 660V | 660V |
額定頻率 | 50Hz | 50Hz | 50Hz | 50Hz |
使用類別 | AC-23B | AC-23B | AC-23B | AC-23B |
額定工作電壓Ue | 380V | 380V | 380V | 380V |
額定工作電流le | 160A | 250A | 400A | 630A |
額定接通能力(峰值) | 1600A | 2500A | 4000A | 6300A |
額定分斷能力(峰值) | 1280A | 2000A | 3200A | 5040A |
額定限制短路電流(峰值 | 50KA | 50KA | 50KA | 50KA |
機械壽命(次) | 3000 | 3000 | 2000 | 1000 |
電壽命(次) | 1000 | 1000 | 800 | 500 |
配用熔斷體 | NT00-160 | NTl-250 | NT2-400 | NT3-630 |
操作力矩(N.m) | 10 | 15 | 20 | 30 |
重量(kg不含手柄) | 1. 9 | 3. 3 | 4. 8 | 14. 6 |
注:輔助觸點額定電流(AC-15):3A


產品型號 | 外形尺寸 | 安裝尺寸 | 端子尺寸 | |||||||||||
A | B | C | D | E | F | H | I | J | K | L | R | T | X | |
MRGLR-160/3 | 163 | 162 | 128 | 37 | 190 | 115 | 68 | 37 | 125 | 6 | 222-300 | 20 | 2.5 | M8 |
MRGLR-160/4 | 200 | 162 | 128 | 37 | 190 | 115 | 68 | 74 | 125 | 6 | 220-300 | 20 | 2.5 | M8 |
MRGLR-250/3 | 235 | 196 | 148 | 60 | 200 | 145 | 92 | 60 | 140 | 6 | 220-300 | 34 | 2.5 | M10 |
MRGLR-250/4 | 295 | 196 | 148 | 60 | 200 | 145 | 92 | 120 | 140 | 6 | 20-300 | 34 | 2.5 | M10 |
MRGLR-400/3 | 278 | 205 | 150 | 67 | 200 | 145 | 122 | 67 | 150 | 6 | 220-300 | 50 | 2.5 | M10 |
MRGLR-400/4 | 345 | 205 | 150 | 67 | 200 | 145 | 122 | 134 | 150 | 6 | 220-300 | 50 | 2.5 | M10 |
MRGLR-630/3 | 346 | 300 | 270 | 80 | 350 | 190 | 38 | 250 | 250 | 9 | 300-380 | 50 | 7 | M12 |
MRGLR-630/4 | 426 | 300 | 270 | 80 | 350 | 190 | 38 | 330 | 250 | 9 | 300-380 | 50 | 7 | M12 |

